ปั๊มน้ำเสียแบบดูดเองไม่เกิดการอุดตันซีรีส์ ZW ถือเป็นผลิตภัณฑ์โครงสร้างใหม่ที่ได้รับการผลิตสำเร็จ โดยอิงจากการวิจัยอย่างกว้างขวางเกี่ยวกับเทคโนโลยีในประเทศและต่างประเทศที่เทียบเคียงได้
หมายเลขสินค้า :
ZWสั่งซื้อ (ขั้นต่ำ) :
1การชำระเงิน :
L/C T/T westernunion Alipay PayPalแหล่งกำเนิดสินค้า :
Chinaสี :
Customizedท่าเรือขนส่ง :
shanghai shenzhen guangzhouระยะเวลาดำเนินการ :
please contact 504893184@qq.com or CP +8613696510409บรรจุุภัณฑ์ :
Customizedวัสดุ :
Stainless Steelอุณหภูมิการทำงาน :
≤50℃ปั๊มน้ำเสียแบบดูดเองไม่อุดตันชนิดโลหะ
ปั๊มนี้ผสานการระบายน้ำเสียแบบไม่อุดตันเข้ากับการดูด โดยใช้ระบบไหลย้อนแนวแกนแบบผสมภายนอก คล้ายกับปั๊มน้ำสะอาดแบบดูดน้ำเองทั่วไป ปั๊มนี้สามารถทำงานได้โดยไม่ต้องติดตั้งวาล์วและเติมน้ำ เนื่องจากการออกแบบพิเศษของตัวปั๊มและเส้นทางการไหลของใบพัด นอกจากนี้ ปั๊มยังสามารถดูดและปล่อยของเหลวที่มีเส้นใยยาวปนเปื้อนและอนุภาคขนาดใหญ่ได้ โครงการกำจัดน้ำเสียของเทศบาล การเพาะเลี้ยงสัตว์น้ำ อุตสาหกรรมเบา การผลิตกระดาษ สิ่งทอ อาหาร อุตสาหกรรมเคมี เส้นใยไฟฟ้า เยื่อกระดาษและสารแขวนลอยผสม และปั๊มสารเคมีเจือปนอื่นๆ ล้วนสามารถใช้งานปั๊มนี้ได้อย่างแพร่หลาย
ข้อดีของผลิตภัณฑ์
ปั๊มรุ่นนี้มีการออกแบบที่เรียบง่าย มีประสิทธิภาพการระบายน้ำเสียสูง มีประสิทธิภาพการดูดน้ำทิ้งอัตโนมัติที่ดี ประสิทธิภาพสูงและประหยัดพลังงาน ใช้งานและบำรุงรักษาง่ายเมื่อเทียบกับผลิตภัณฑ์สำหรับที่อยู่อาศัยประเภทเดียวกัน ถือเป็นปั๊มระบายน้ำเสียรุ่นแรกในประเทศจีน ปั๊มรุ่นนี้มีตลาดการใช้งานและโอกาสในการพัฒนาที่หลากหลาย เนื่องจากตัวชี้วัดประสิทธิภาพทางเทคนิคทั้งหมดอยู่ในระดับแนวหน้าในประเทศจีนและได้พัฒนาในระดับสากล
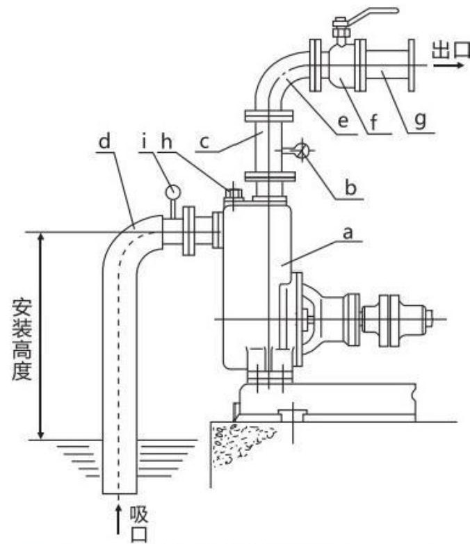
แผนผังโครงสร้าง

| a | ปั๊ม |
| b | เกจวัดแรงดัน |
| c | ท่อระบายแนวตั้ง |
| d | ท่อดูดแข็ง |
| e | ข้อศอก |
| f | วาล์วควบคุมการไหล |
| g | ท่อส่งน้ำออก |
| h | ปลั๊กเติมของเหลว |
| i | เกจวัดสุญญากาศ |